
一、工程概况
1、概述
奥园中新誉府位于广州市增城区新新路33号,是一个中小型住宅小区,住宅建筑面积11.85万平米,住宅占地面积2.75万平米,已建好3栋楼,两栋17层,一栋33层,有2层地下室,共有6台电梯。本次工程用无线光纤直放站对奥园中新誉府已建好3栋楼地下停车场和电梯做信号覆盖,配置1台无线光纤直放站近端机+3台无线光纤直放站远端机,覆盖面积约12000平方米。
经纬度:北纬N: 23.267601°,东经E: 113.617101°。

2、建设目标
根据室内信号覆盖工程的建设要求,本次工程对此站点用无线光纤直放站+无源器件进行对地下停车场和电梯等没有信号的区域进行覆盖。
3、信源选取
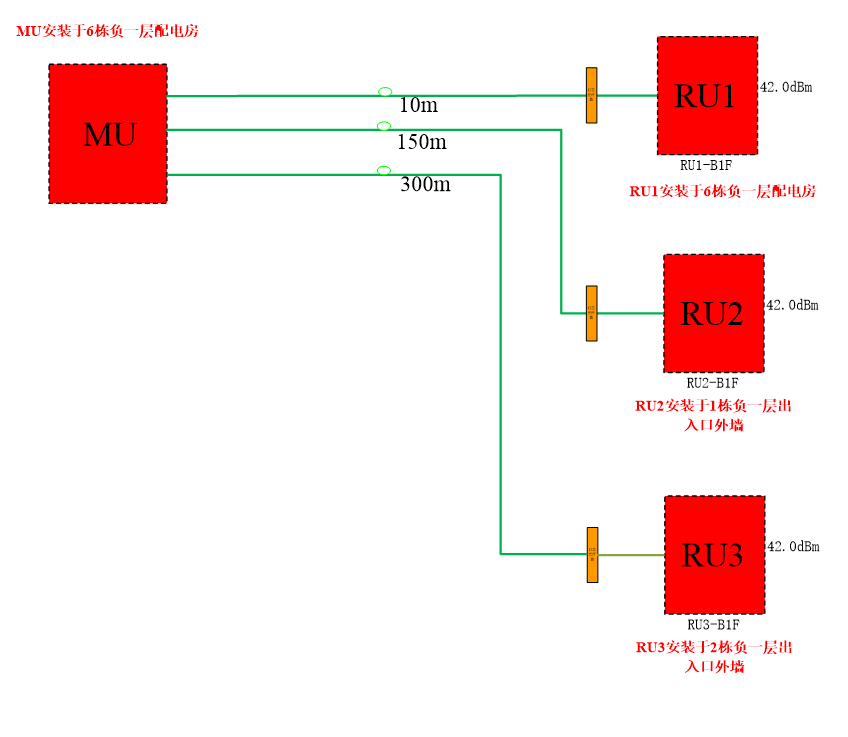
信源设备采用我公司无线光纤直放站,一台近端机拖三台远端机,信号频率为N28+B3(700MHz+1800MHz)。近端机型号为O43J-B3B28-MU,安装在6栋负一层电房墙上;远端机型号为O43J-B3B28-RU,共采用3台远端机,分别安装在6栋负一层电房,1栋负一层出入口外墙和2栋负一层出入口外墙。
二、主机设备安装要求
1、安装位置要求
主机设备的安装位置符合设计文件(方案)的要求;设备尽量安装在馈线走线的线井内,安装位置应便于调测、维护和散热需要。室内的温度、湿度不能超过主机设备正常工作温度、湿度的范围。安装位置确保无强电、强磁和强腐蚀性设备的干扰。
2、设备安装
严格按照说明书的介绍进行,使用合理的工具,安装牢固平整。设备安装时应用相应的安装件进行牢固固定。要求主机内所有的设备单元安装正确、牢固、无损伤的现象。
当馈线需要弯曲时,要求弯曲角保持圆滑,其弯曲曲率不能小于设计文件(方案)的规定。所有与设备相连的电缆要求接触良好,不能有松动的现象,馈线连接处驻波比必须小于等于≤1.5。
4、电源线连接
主机输入交流电必须火线、零线相对应,不能反接;
连接到主机的电源线不能和其他电缆捆扎在一起。设备电源插板至少有两芯及三芯插座各一个,工作状态时放置于不易触摸到的安全位置。
5、防雷接地要求
对于主机设备必须接地,地线铜排安装在主设备的下方,通过16mm²铜线耳及地线接地铜排与弱电井内的主地线相连;并应用16mm²的接地线与建筑物的主地线连接,保证接地电阻必须小于5欧姆。
1、设备组网图


近端机和第一台远端机安装在6栋负一层电房墙上

第二台远端机安装在1栋负一层出入口外墙上 第三台远端机安装在2栋负一层出入口外墙上


2、设备安装开通后的地下停车场及电梯信号测试图


五、总结
奥园中新誉府地下停车场和电梯在没有做手机信号覆盖系统前是基本上没有信号,拨打不出电话的。做了手机信号覆盖系统并开通设备后,手机信号覆盖非常好,覆盖区域内的信号强度RSRP基本上大于100dBm,通话质量RSRQ基本上在-11至-7dB之间,信噪比SINR基本上在15dB至30dB之间。
广东禅信通科技有限公司专注手机信号放大器、4G/5G信号放大器、移动信号放大器、电信联通手机放大器增强器的研发、生产、销售厂家。提供直放站批发、安装调试以及专属售后等一系列配套服务,被国内外超5000万用户选择。